▣ 장치 및 설비 명세 [별지 제15호 서식]

▣ 장치 및 설비 명세 [별지 제7호 서식]

▣ 기입대상
- Column / Tower류, 반응기류, Drum/Vessel류, 열교환기류, Heater / Furnace류, 탱크류, 집진기 등의 고정장치류
▣ 장치번호 : P&ID상의 장치번호 기입
▣ 용량
- Tower류 : 직경(mm) X 전체길이(mm) X 단수
- 반응기류 : 직경(mm) X 전체길이
- Drum류 : 직경(mm) X 전체길이
- 열교환기류 : 전열량(kcal/hr) X 전열면적(m2), 형식(AEU)
- 탱크류 : 저장량(m3), 직경(mm) X 높이(mm)
▣ 설계압력, 온도(D-37)
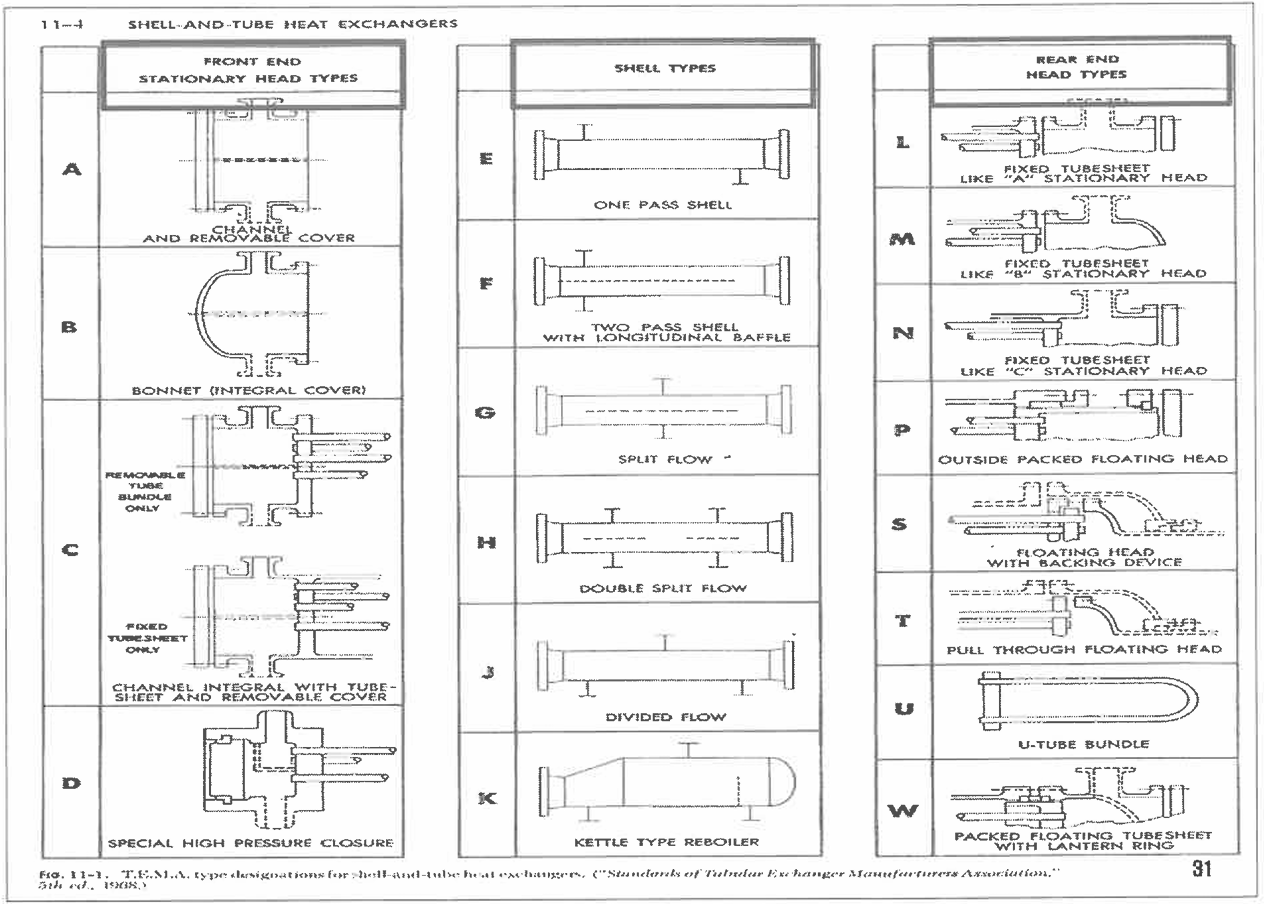
▣ SHELL & TUBE HEAT EXCHANGERS

▣ 사용재질 : 사용제한
- KS/ASTM 등의 분류기호 기입
- KS D 3521 SPPV 235, ASTM A515 GR60
▣ 가스켓 재질 (D-9)
- 상품명이 아닌 일반명 기입
- S/W STS 304 W/GRAPHITE FILLER
▣ 계산두께
- 부식여유를 제외한 계산된 두께 값을 기입
▣ 사용두께
- 부식여유를 고려 선정한 공칭(KS규정)의 두께(실제 측정치)
- 사용두께 > 계산두께 + 부식여유
▣ 재료의 사용제한
- KS D 3521 (압력 용기용 강판) : 최고사용온도 .350℃를 초과하는 압력용기의 동체, 경판에 사용금지
- KS D 3515 (용접 구조용 압연강재) : 최고사용압력 30kg/cm2를 초과하는 압력용기 또는 최고사용온도 350 ℃를 초과하는 압력용기의 동체, 경판에 사용금지
- KS D 3503(일반 구조용 압연강재) : 동 부분 사용금지
▷최고 사용압력 16kg/cm2를 초과하는 압력용기의 동체, 경판
▷최고 사용온도 350 ℃를 초과하는 압력용기의 동체, 경판
▷최고 사용압력 10kg/cm2를 초과하는 압력용기의 동체에서 길이방향 이음을 용접한 것
▷유해물질을 보유하는 압력용기의 동체, 경판
-KS D 3507 (배관용 탄소강 강관) : 최고사용압력 10kg/cm2를 초과하는 압력용기에 사용해서는 안된다.
▣ 재료의 두꼐 (KS B 6750-3)
▷ 압력용기 허용 최소두께(부식여유 제외)
- 탄소강, 저합금 강판 : 1.5 mm
- 고합금 강판, 비철금속 : 1.5 mm
- 동체, 경판의 최소두께 : 1.5 mm
- 비직화식 보일러 동체, 경판 : 6 mm
- 압축공기, 증기, 용수용 압력용기는 2.5mm 이상
- 열교환기 튜브는 제외
* 2009.1.1 이전 제작된 압력용기는 제작 당시 관련고시 또는 KS규격을 따라 유지, 보수 (KS B 6755)
▷ 부식여유
- 탄소강, 저합금 강판 : 3mm (최소1mm)
- 스테인레스 강, 내식성 재료 : 부식여유 미고려 가능
▷ 판의 하한공차
- 0.25mm 또는 두께의 6%중에서 작은 값 이하
▷ 허용응력 : 사용온도 및 압력에 따라 결정
'Technical > PSM (process safety management)' 카테고리의 다른 글
| [공정안전자료] 배관 및 개스킷 명세 (1) | 2025.03.17 |
|---|---|
| [공정안전자료] 장치 및 설비 명세 (2) - 용접, 비파괴, 후열 등 (0) | 2025.03.11 |
| [공정안전자료] 동력기계목록 (1) | 2025.02.19 |
| [공정안전자료] 법 제104조 유해인자 분류기준 (0) | 2025.02.16 |
| [공정안전자료] 유해·위험물질목록 (0) | 2025.02.15 |
댓글